الیکٹرک سولڈرنگ آئرن ویلڈنگ CMOS سرکٹ کے اسکیمیٹک ڈایاگرام کا تجزیہ
CMOS سرکٹ کو سولڈرنگ کرتے وقت، کیونکہ ان پٹ کی رکاوٹ بہت زیادہ ہوتی ہے، سولڈرنگ آئرن کی نوک پر موجود بجلی CMOS سرکٹ کو توڑنے کے لیے کافی ہوتی ہے۔ CMOS سرکٹس کو سولڈرنگ کرتے وقت، امیچرز کو سولڈرنگ آئرن کی نوک کو زمین سے جوڑنے کی ضرورت ہوتی ہے۔ یا ویلڈنگ سے پہلے پاور پلگ ان پلگ کریں، جو ظاہر ہے کہ بہت تکلیف دہ ہے۔ خاص طور پر جب ایک وقت میں بہت سے سولڈر جوڑوں کو ویلڈنگ کرنے کی ضرورت ہوتی ہے، بار بار پلگ لگانے اور ان پلگ کرنے کا عمل خاص طور پر تکلیف دہ ہوتا ہے۔ اس کے علاوہ. بعض اوقات 20W الیکٹرک سولڈرنگ آئرن کے ساتھ درجہ حرارت کافی نہیں ہوتا ہے، اور اگر آپ 20W یا اس سے زیادہ برقی سولڈرنگ آئرن پر سوئچ کرتے ہیں، تو درجہ حرارت ہمیشہ بہت زیادہ ہوتا ہے۔ برقی سولڈرنگ آئرن کے درجہ حرارت کو ایڈجسٹ کرنے اور بجلی کی فراہمی کو منقطع کرنے کے قابل ہونا آسان ہے۔
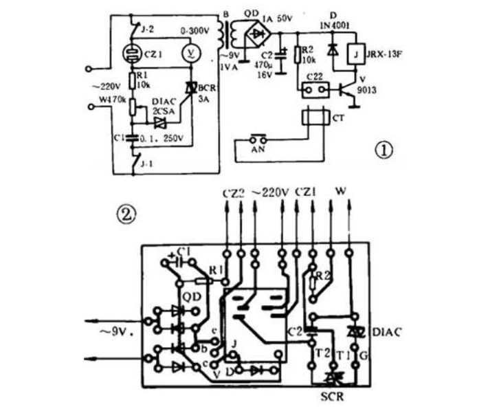
شکل 1 میں سرکٹ کا اصول ٹرانزسٹر سوئچ سرکٹ اور تھائرسٹر وولٹیج ریگولیٹ کرنے والے سرکٹ پر مشتمل ہے، اور پرنٹ شدہ بورڈ کا خاکہ شکل 2 میں دکھایا گیا ہے۔ اب ہم صرف مختصراً پیداواری مسائل کی وضاحت کرتے ہیں: بٹن AN کو ہینڈل پر نصب کیا جانا چاہیے۔ سولڈرنگ آئرن، اور یہ سولڈرنگ کے دوران دبانے کے لیے ایک آسان جگہ ہونی چاہیے۔ سرکٹ بورڈ کا پچھلا حصہ epoxy رال کے ساتھ سولڈرنگ آئرن کے ہینڈل سے جڑا ہوا ہے، اور لیڈ وائر کے دو کھمبوں کو پتلی ڈھال والی تاروں کے ساتھ سرکٹ بورڈ کے دو کھمبوں پر سولڈر کیا جاتا ہے۔ تار کی لمبائی سولڈرنگ آئرن پاور کورڈ کی لمبائی کے برابر ہونی چاہیے، اور دونوں کو پلاسٹک کی نرم آستین میں رکھنا چاہیے۔
بٹن لائن کے دونوں سرے ایک کواکسیئل پلگ یا کیلے کے پلگ (شکل میں CT) کے ساتھ جڑے ہوئے ہیں، اور ساکٹ CZ2 کو اس کے ساتھ ملایا گیا ہے۔ تبادلوں کے رابطہ ریلے کے دو سیٹ استعمال کیے جائیں۔ اگر ساکٹ CZ1 کے دو کھمبے ایک چھوٹے AC وولٹ میٹر کے ساتھ متوازی طور پر جڑے ہوئے ہیں، تو اسے درجہ حرارت ایڈجسٹمنٹ پیرامیٹر کے طور پر استعمال کیا جا سکتا ہے۔ اگر نہیں، تو آپ پوٹینشیومیٹر ڈبلیو کے محور کے گرد ایک پیمانہ بھی کندہ کر سکتے ہیں، تاکہ آپ سولڈرنگ آئرن کے درجہ حرارت کو تقریباً سمجھ سکیں۔ سرکٹ میں اجزاء کو آریھ کے مطابق منتخب کیا جاتا ہے، اور کوئی خاص ضرورت نہیں ہے.

استعمال میں ہونے پر، سولڈرنگ آئرن پاور پلگ اور بٹن پلگ ان کے متعلقہ ساکٹ میں ڈالیں، پاور سپلائی میں لگائیں، اور ویلڈنگ کی ضروریات کے مطابق درجہ حرارت کو ایڈجسٹ کریں۔ سولڈرنگ کرتے وقت، سولڈرنگ آئرن کی نوک سولڈر جوائنٹ کو چھونے سے پہلے، اپنی انگلی سے بٹن کو دبائیں، اور جب آپ ریلے میں کھینچنے کی آواز سنتے ہیں، تو سولڈرنگ آئرن کی نوک کی سطح چارج نہیں ہوتی، اور آپ کر سکتے ہیں۔ اعتماد کے ساتھ ٹانکا لگانا. سولڈر جوائنٹ کو چھوڑتے وقت، اپنی انگلی اٹھائیں اور سولڈرنگ آئرن گرم ہونے کے لیے متحرک ہو جاتا ہے۔
